联系人:贺先生
邮箱:1809685586@qq.com
电话:13758257245
地址: 浙江杭州市江干区下沙6号大街452号











输入端存在比较严重的变频干扰,会造成信号输出不稳定,测量数据不准确等现象,
经过三端隔离型隔离器之后可以有效消除变频干扰,使信号能够稳定传输
有源无源双功能切换
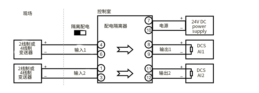
无源功能:拨码在上,隔离器具有配电功能,可直接给两线制变送器供电
有源功能:拨码在下,隔离器采集四线制电流信号,起信号隔离转换效果

工作电源:24VDC±10%
功 耗:≤1.2W(1入1出)
≤1.8W (1入2出)
≤2.4W(2入2出)
输入信号:配电模式,2线制4-20mA
隔离模式,4线制4-20mA
配电电压:配电模式 19-26V
配电保护:短路电流40mA,开路电压26V
输入阻抗:隔离模式,≤200Ω
输出信号:4线制4-20mA
输出负载:0-350Ω
转换精度:±0.1%FS
温度漂移:±0.01%FS/℃
绝缘强度:输入/输出,≥2000VAC (1min)
输入/电源,≥2000VAC (1min)
输出/电源,≥1000VAC (1min)
绝缘电阻: 输入/输出/电源,≥100MΩ(500VDC)




本产品适用于非防爆场合,如需防爆产品需特殊注明

您也可以直接免费咨询我们的选型工程师,咨询电话:









米科传感与世界品牌同场竞技,助力中国制造。通过法国必维检验集团深度验厂认证,并取得海
关总署签发海关报关单位证书。939㎡(杭州)制造中心,拥有多口径流量计标准表检定装置,美国通用电
气气标机,EMC电磁兼容检测设备。


