联系人:刘飞
邮箱:2705845068@qq.com
电话:13082506495
地址: 江苏常州市天宁区青龙路99号美吉特
| 型号 |
BQLH-010 |
加工定制 |
是 |
| 是否进口 |
否 |
是否跨境货源 |
否 |
| 厂家 |
德杜 |
|

BQLH-010-冰水冲击试验箱GB/T28046

控制系统:
1、温湿度控制仪表采用“7.0寸"大屏幕-可编程微电脑PID控制SSR输出运行,超大画面,荧幕操作简单,程式编辑容易;
2、温度显示精度:0.01℃;
3、感温传感器:PT100铂金电阻测温体;
4、控制方式:热平衡调温调湿方式,所有电器均采用(正泰)系列产品;
7、具有自动演算的功能,可将温湿度变化条件立即修正,使温湿度控制更为稳定;
8、控制器操作界面设中英文可供选择,实时运转曲线图可由屏幕显示具有12组程式每组10段,每段时间设定大值为99小时59分;控制器具有荧屏锁定功能,避免人为触摸而停机;
9、具有RS-232或RS-485远程通讯界面,可在电脑上设计程式,监视试验过程并执行自动开关机等功能;
10、控制器控制界面:箱体温度,试验时间,水流量,水温等
加热系统:
1、采用远红外镍合金高速加温电加热器;
2、高温*独立系统,不影响低温试验及湿热试验;
3、温湿度控制输出功率均由微电脑演算,以达高精度及高效率之用电效益;
保温系统:
1、保温系统采用超细玻璃纤维填充保温区,内外胆连接部位采用非金属耐高、低温材料,有效降低温度传导;
2、箱门密封采用精制硅橡胶,从而在高、低温下不存在老化及硬化现象;
设备使用条件:
1、环境温度:5℃~+28℃(24小时内平均温度≤28℃)2、环境湿度:≤85%R.H
PS:操作环境需要在室温28度以下而且通风良好;
机器放置前后左右各80公分不可放置东西;

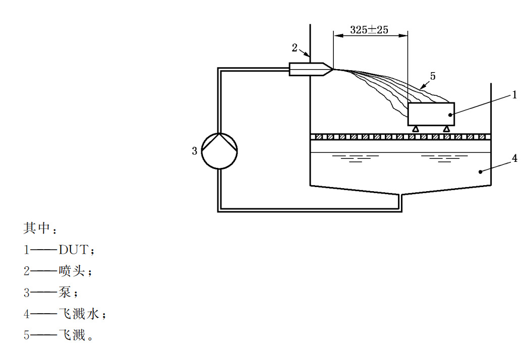
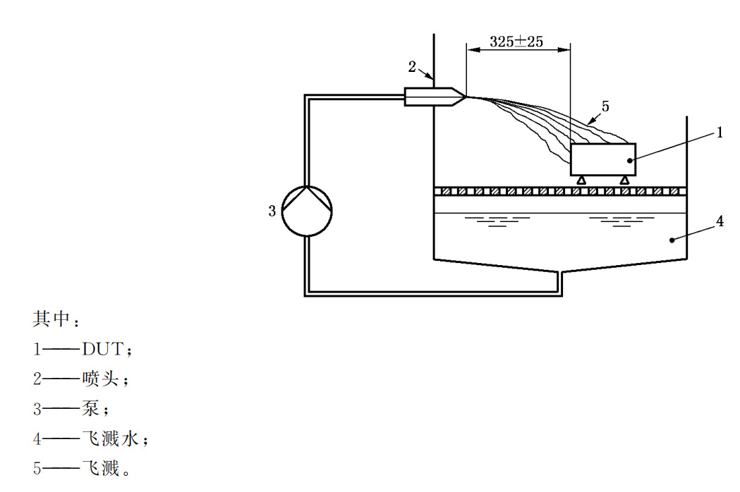
本设备按照GB/T 28046.4-2011(ISO 16750-4:2010):道路车辆 电气及电子设备的环境条件和试验 第4部分 气候负荷; 中冰水冲击试验-水飞溅试验的要求设计。

| 型号 | BQLH-100 | BQLH-150 | BQLH-250 | BQLH-500 | BQLH-800 | BQLH-010 |
| 工作室尺寸mm | 400×500×500 | 500×500×600 | 500×600×750 | 700×800×900 | 800×1000×1000 | 1000×1000×1000 |
| 温度范围 | RT+10℃~200℃ | |||||
| 温度均匀度 | ±2.0℃ | |||||
| 温度波动度 | ±0.5℃ | |||||
| 温度偏差 | ±2.0℃ | |||||
| 升温速率 | 1.0~3.0℃/min | |||||
| 水温范围 | (0~+4)℃ | |||||
| 水流量 | (3~4)L/3S (流量(0.5~5)L/s可调节、设置 | |||||
| 每周期喷射时间 | 3S/30min(喷水时间(1s~20s)可调节、设置,循环间隔时间10min-~180min可调节、设置) | |||||
| 连续运行周期数 | (1~200)可调节、设置 | |||||
| 喷头与产品水平距离 | 325±25mm | |||||
| 试验台面积 | ≥φ50cm | |||||
| 试验台承重 | ≥50kg | |||||
| 试验台高度调节 | ≥20cm | |||||
箱体材质
1、箱体均采用(t=1.2mm)A3钢板数控机床加工成型,外壳表面进行喷塑处理,更显光洁、美观。
2、工作室采用(SUS304)镜面不锈钢板。
3、保温材质高密度玻璃纤维棉厚度为100mm
4、搅拌系统:采用长轴风扇电机,耐高低温之不锈钢多翼式叶轮,以达强度对流垂直扩散循环;
5、箱体内壁安装冰水喷头(如图所示)





